Aller au contenu

Messages recommandés

Posté

Bonjour,

 

Cet automne Jean-Luc Dauvergne a detecté en infrarouge avec le T1M du Pic l'anneau epsilon, le plus brillant d'Uranus:

u20161101-21h35.0UT-PIc.jpg

 

Du coup Jean-Philippe Cazard était allé revoir nos acquisitions (avec Christophe Pellier et moi) au T1M de cet été, et avait retrouvé également les anneaux:

u20160808a-02h33.7UT-PIc.jpg

 

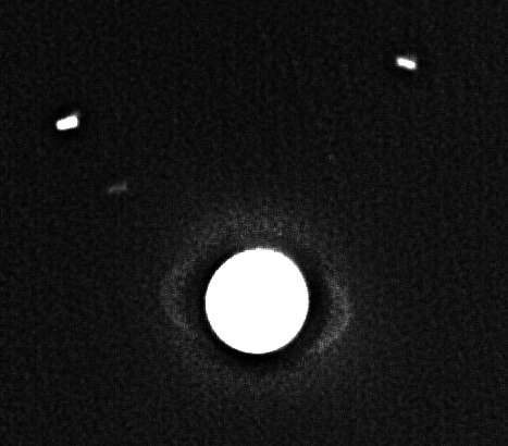
Cette affaire me disait quelque chose, il me semblait me rappeler avoir vu quelque chose de louche une fois sur mes propres images au T1M. J'ai donc réétudié toutes mes images d'Uranus au Pic, et bingo, il y a deux ans en 2014, j'avais bien fait ce qui est peut-être la première image de cet anneau *en infrarouge* au Pic, vive les nouvelles caméras sensibles en IR ! :

u20141002a-23h55.4UT-PIC.png

 

Il faut que j'apprenne à être plus confiant, il m'est aussi arrivé plusieurs fois d'être trop prudent sur la détection de spots sur les planètes lointaines et considerer que ce n'était qu'un artefact, donc ne pas en parler ... ;)

 

Maintenant reste à faire pareil avec nos télescopes amateurs (en attendant j'ai Miranda sur mon disque dur déjà) :)

 

Bons ciels,

Posté

Magnifique ! C'est bien de revoir nos images et c'était la 120 ?, tu as du avoir de bonnes conditions!

Miranda, elle est pas souvent visible celles-ci ! Sur l'avant dernière de mes images je l'ai vu grâce à l'animation.

Posté

Salut Marc,

 

Très belle performance ! ;)

 

Ça va de plus en plus loin dans les résultats amateur, qu'est ce que va être dans 10 ans avec les futures caméras ?

 

On sortira les anneaux d'Uranus facilement avec un 300 ou un 400... ;)

 

Albéric

Posté

Merci à tous. N'oublions pas que c'est fait avec un 1 mètre ....

... mais mon petit doigt me dit qu'on verra très très bientôt des choses avec un diamètre inférieur ... :)

Rejoignez la conversation !

Vous pouvez répondre maintenant et vous inscrire plus tard. Si vous avez un compte, connectez-vous pour poster avec votre compte.

Invité
Répondre à ce sujet…

×   Collé en tant que texte enrichi.   Coller en tant que texte brut à la place

  Seulement 75 émoticônes maximum sont autorisées.

×   Votre lien a été automatiquement intégré.   Afficher plutôt comme un lien

×   Votre contenu précédent a été rétabli.   Vider l’éditeur

×   Vous ne pouvez pas directement coller des images. Envoyez-les depuis votre ordinateur ou insérez-les depuis une URL.

  • En ligne récemment   0 membre est en ligne

    • Aucun utilisateur enregistré regarde cette page.
×
×
  • Créer...

Information importante

Nous avons placé des cookies sur votre appareil pour aider à améliorer ce site. Vous pouvez choisir d’ajuster vos paramètres de cookie, sinon nous supposerons que vous êtes d’accord pour continuer.